Die Energie aus dem Ecat SKLep
Dieser Artikel stellt einige Fragen zum Ecat SKLep und liefert die Antworten von Andrea Rossi. Diese werden sukzessive fortgesetzt. Ergänzt werden die Antworten um entsprechende Erläuterungen.
Wie könnte eine populärwissenschaftliche Darstellung der Funktionsweise des Ecat SKLep aussehen, die einerseits die Betriebsgeheimnisse wahrt, andererseits aber eine plausible Erklärung für die Energiefreisetzung abgibt?
Der Ecat bedient sich der Nullpunktsenergie und folgt dabei dem nachfolgenden Algorithmus:
-> 1 SYSTEM TO REACH ZERO POINT ENERGY
-> 2 HIGH dVdT INCREASES THE ELECTRONS ZITTERBEWEGUNG AND THE AHARONOV-BOHM EFFECT
-> 3 ELECTRONS CHANGE PHASE AND THE ZITTERBEWEGUNG ENHANCES MATTERWAVES
-> 4 FORMATION OF ELECTRONS CLUSTERS IN PHASE
-> 5 FROM THE PHASE 4 DERIVES A DECREASE OF ENTROPY, OF THERMAL CAPACITY AND OF LIBERTY DEGREES
-> 6 THEREFORE IS GENERATED ZERO POINT ENERGY THAT IS TRANSFERRED TO ELECTRONS NOT IN PHASE
-> ENERGY GAIN
Andrea Rossi weist darauf hin, dass es sich bei den von ihm genannten Zusammenhängen und Abläufen um seine Theorie handelt und dass sich diese auch als falsch erweisen kann.
1. SYSTEM TO REACH ZERO POINT ENERGY
1. System zur Erlangung von Nullpunktsenergie
Die Nullpunktsenergie stellt die niedrigstmögliche Energie dar, die ein quantenmechanisches System aufweisen kann.
Im Gegensatz zur klassischen Mechanik fluktuieren die Quantensysteme in ihren niedrigsten Energiezuständen permanent, so wie es durch die Heisenbergsche Unschärferelation beschrieben wird. Aus diesem Grunde weisen Atome und Moleküle selbst am absoluten Nullpunkt noch eine gewisse Schwingungsaktivität auf. Einmal abgesehen von den Atomen und Molekülen, weist auch der leere Raum des Vakuums diese Eigenschaften auf.
Gemäß der Quantenfeldtheorie besteht das Universum nicht aus isolierten Teilchen, sondern aus kontinuierlich fluktuierenden Feldern: aus Materiefeldern, bei deren Quanten es sich um Fermionen (d. h. Leptonen und Quarks) handelt, sowie aus Kraftfeldern, bei deren Quanten es sich um Bosonen (z. B. Photonen und Gluonen) handelt. Und alle diese Felder verfügen über eine Nullpunktsenergie.[1]
Diese fluktuierenden Nullpunktsfelder haben dazu geführt, dass in der Physik wieder so eine Art Äther eingeführt worden ist[2][3], denn in einigen Systemen kann die Existenz dieser Energie nachgewiesen werden.
[1] Milonni, P. W. (1994). The Quantum Vacuum: An Introduction to Quantum Electrodynamics. Boston: Academic Press.
[2] Sciama, D. W. (1991). The Physical Significance of the Vacuum State of a Quantum Field. In Saunders, Simon; Brown, Harvey R. (eds.). The Philosophy of Vacuum. Oxford: Oxford University Press.
[3] Weinberg, S. (2015). Lectures on Quantum Mechanics (2nd ed.). Cambridge: Cambridge University Press.
Vor etwa 50 Jahren [1977] wurde in bahnbrechenden Forschungen zur Quantenfeldtheorie die These aufgestellt, dass das Universum möglicherweise in einem falschen Vakuum (FV) gefangen sein könnte – einem Zustand, der stabil erscheint (A), tatsächlich jedoch am Rande eines Übergangs (B) zu einem noch stabileren (C), wahren Vakuumzustand (TV) stehen könnte. Dieser Übergang vom falschen zum wahren Vakuum kann durch das Quantentunneln erfolgen – einem durch die Quantenmechanik ermöglichten Prozess, bei dem ein System eine Energiebarriere „durchtunneln” kann, anstatt sie zu überwinden.

Ein kleines Raumgebiet erfährt eine Quantenfluktuation. Solche Quantenfluktuationen erzeugen, was Physiker als ein „Meer voller virtueller Teilchen“ bezeichnen – eine stetige Sequenz von Teilchen und Antiteilchen, die im Vakuum erscheinen und wieder verschwinden. Unter bestimmten Bedingungen können diese virtuellen Zustände spontan in den sogenannten „wahren Vakuumzustand“ tunneln. Dabei entsteht eine Blase des wahren Vakuums innerhalb des umgebenden falschen Vakuums. Überschreitet diese Blase einen kritischen Radius, so übersteigt der Energiegewinn aus der Umwandlung des falschen Vakuums in das wahre Vakuum die Oberflächenenergie der Blase. In diesem Fall wächst die Blase mit nahezu Lichtgeschwindigkeit und wandelt, während sie sich ausdehnt, das gesamte umgebende falsche Vakuum in wahres Vakuum um.
Andrea Rossi hat ein Verfahren entwickelt, um Blasen des wahren Vakuums gezielt erzeugen und kontrollieren zu können, sodass sich Energie aus dem Vakuum extrahieren lässt. Diese Blasen des wahren Vakuums werden als Exotische Vakuumobjekte (EVO) bezeichnet.
Siehe dazu auch das Video „Was versteht man unter Null-Punkt-Energie?“
Zum Originalartikel des nachfolgenden Abschnittes (als PDF-Datei sowie auf WayBackMachine)
Als Vakuum bezeichnet man ein Raumvolumen, das völlig frei von Materieteilchen ist, so dass der Druck im Raum gleich null ist. Aufgrund des Fehlens von Materie ist auch die Energie in diesem Raum gleich null. Ein energieloser Raum bietet Raum für Teilchen, die als virtuelle Teilchen bezeichnet werden und die ständig in die Existenz gelangen und wieder aus dieser heraustreten[1].
Virtuelle Teilchen
Es ist das Phänomen der Unschärferelation nach Werner Heisenberg, das die Existenz dieser „virtuellen Teilchen“ überhaupt erst möglich macht. Das Heisenbergsche Prinzip besagt, dass sowohl die genaue Position als auch die Energie eines Teilchens nicht gleichzeitig sicher bestimmt werden können. Aus diesem Grunde lässt sich auch die Energie eines Systems nicht genau bestimmen und unterliegt Schwankungen. Diese Fluktuationen erklären sich daraus, dass ein Teilchen und sein entsprechendes Antiteilchen, z. B. ein Elektron und ein Positron, als virtuelles Elektron-Positron-Paar im Rahmen der Quantenfluktuationen in die Existenz treten und sich dann sofort gegenseitig wieder auslöschen[2].
In einem Vakuum werden ständig Elektron-Positron-Paare als virtuelle Teilchen erzeugt, die sich dann gegenseitig wieder auslöschen. Ein kleiner Teil dieser virtuellen Teilchen wird sich jedoch zufälligerweise nicht sofort wieder gegenseitig auslöschen. Vielmehr werden diese entweder durch eine äußere Kraft voneinander separiert und dann befinden sich in diesem Bereich ein freies Elektron und ein freies Positron, oder sie umkreisen sich gegenseitig so lange, bis sie schließlich wieder aufeinandertreffen und sich gegenseitig vernichten[3].
Andrea Rossi versichert, dass es im Zusammenhang mit dem Ecat zu keinen Materie-Antimaterie-Reaktionen kommt. Seine theoretische Hypothese schließe die Bildung virtueller Teilchen wie etwa Positronen daher aus.
Im Quantenvakuum entstehen und vergehen virtuelle Teilchen mit Lichtgeschwindigkeit. Den fundamentalen Hintergrund für alle Teilchen bildet das System der Quantenfelder, wie es in der Quantenfeldtheorie (QFT) beschrieben wird – jenem theoretischen Rahmen, der die Quantenmechanik und die Spezielle Relativitätstheorie miteinander verbindet. Innerhalb dieser Theorie dienen die virtuellen Teilchen als mathematisches Hilfsmittel in der Störungstheorie, um die Wechselwirkungen zwischen den realen Teilchen zu modellieren.
Diese virtuellen Teilchen sind nicht direkt beobachtbar und erfüllen nicht die üblichen Energie-Impuls-Beziehungen. In Berechnungen treten sie als Zwischenzustände in Teilchenwechselwirkungen auf – etwa in Form eines Photons, welches im Prozess der elektromagnetischen Abstoßung zwischen zwei Elektronen „ausgetauscht“ wird.

Elektronenaggregate im Vakuum
Auch in einer Vakuumröhre kommt es zur Bildung solcher freien Elektronen, die sich dann zu „Elektronenaggregaten“ zusammenschließen und auf diese Weise die sogenannte „Raumladung“ bilden. Diese Aggregate treten in der gesamten Vakuumröhre auf und behindern den Fluss der Elektronen von der einen Seite der Röhre zur anderen. Von besonderer Bedeutung sind jene Elektronen, die sich an der Kathode befinden, denn diese stoppen den Elektronenfluss unmittelbar, sodass die Stromstärke erhöht werden muss, um sie zu überwinden[4].
[1] J. E. Kennedy. „Nature and Meaning of Information in Physics“, 2012.
[2] T. Y. Cao. Conceptual Foundations of Quantum Field Theory. Cambridge University Press, 2004.
[3] L. Nelson. „Method and System for Energy Conversion Using a Screened-Free-Electron Source“. Patent US6465965B2, 15 October 2002.
[4] F. E. Terman. Radio Engineers’ Handbook. New York: McGraw-Hill, 1943.
2. HIGH dVdT INCREASES THE ELECTRONS ZITTERBEWEGUNG AND THE AHARONOV-BOHM EFFECT
2. Ein hohes dV/dt verstärkt sowohl die Zitterbewegung der Elektronen als auch den Aharonov-Bohm-Effekt
Das Herzstück des E-Cat bildet eine Vakuumröhre. Sie lässt sich als eine Art entropische Pumpe verstehen, in der die Nullpunktsenergie einem [math]dV/dt[/math] mit einem hohem [math]dV[/math] unterliegt. Dies führt zu einer Zunahme der Zitterbewegung der Elektronen sowie zum Aharonov-Bohm-Effekt. Letzterer verursacht eine Phasenänderung der Elektronen, welche wiederum die Bildung kohärenter Elektronencluster zur Folge hat. Solche Cluster zeichnen sich durch eine verringerte Entropie aus, durch eine reduzierte Wärmekapazität sowie durch eingeschränkte Freiheitsgrade. Hierdurch wird Energie auf die nichtkohärenten Elektronen übertragen, was insgesamt zu einem Nettoenergiegewinn führt.

Ein Hochspannungsgenerator versorgt eine Elektronenkanone mit Strom. Die erzeugten Elektronenimpulse entstehen durch hochfrequentes Schalten, sind kurz, scharf begrenzt und zeichnen sich durch ein hohes [math]dV/dt[/math] aus. Auf diese Weise bildet sich ein Cluster kohärenter, phasengleicher Elektronen mit nahezu identischer Lebensdauer.
Die Lebensdauer eines solchen Clusters muss größer sein als jene Zeit, die es benötigt, um ohne nennenswerte Dissipation zur Anode zu fliegen. Das Zeitintervall der schnellen Spannungsänderung [math]dt[/math] sollte dabei in einem geeigneten Verhältnis zur Relaxationszeit der Quantenfluktuationen des Vakuums stehen. Rasche Potenzialänderungen infolge von [math]dV/dt[/math] wirken sich ausschließlich auf leichte und schnelle Teilchen wie etwa Elektronen aus.
Zum Originalartikel des nachfolgenden Abschnittes (als PDF-Datei sowie auf WayBackMachine)
Die Zitterbewegung
Bei der Zitterbewegung handelt es sich um eine Form der Beschreibung der Bewegung eines freien Elektrons. Ein Elektron bewegt sich mit einer beobachtbaren Geschwindigkeit, welche deutlich unter der Lichtgeschwindigkeit liegt. Ganz im Gegensatz zu dieser Beobachtung kann sich die Bewegung eines Elektrons nach der Dirac-Gleichung jedoch nur mit Lichtgeschwindigkeit vollziehen[1]. Da das Elektron aber mit einer Geschwindigkeit beobachtet wird, die unter der Lichtgeschwindigkeit liegt, bedarf es einer Theorie, die diese beiden widersprüchlichen Wahrheiten miteinander in Einklang bringt.
Der Begriff der Zitterbewegung steht nun für jene Theorie, die diese miteinander verbindet. Sie beschreibt eine Bewegung, bei der sich das Elektron ständig mit Lichtgeschwindigkeit in einem extrem kleinen Abstand hin- und herbewegt, wobei die Nettobewegung dieser Hin- und Herbewegungen die beobachtbare Geschwindigkeit des Elektrons ausmacht, so wie dies in Abbildung 1 dargestellt ist[2][3].

Somit zeichnet sich ein Elektron durch zwei Geschwindigkeiten aus: eine beobachtbare Translationsgeschwindigkeit in Höhe von 2,18 ∙ 106 m/s, welche mit ihrem Wert von 0,73 Prozent der Lichtgeschwindigkeit das Elektron zu einem Fermion macht, sowie die Geschwindigkeit der Zitterbewegung in Höhe der Lichtgeschwindigkeit von nahezu 3,00 ∙ 108 m/s.
[1] E. Schrodinger. About the Force-Free Movement in Relativistic Quantum Mechanics. Akademie der Wissenshaften in Kommission bei W. de Gruyter u. Company, 1930.
[2] E. Schrodinger. Sitzer. Preuss. Akad. Wiss. Physik-Math, Band 24, 1930, S. 418.
[3] K. H. Knuth. The Problem of Motion: The Statistical Mechanics of Zitterbewegung, 2014.
Die Zitterbewegung (ZBW) des Elektrons stellt eine schnelle oszillierende Bewegung von Elementarteilchen dar, welche relativistischen Wellengleichungen unterliegen. Es existieren mehrere Interpretationen der ZBW.
Diese rätselhafte Zitterbewegung, die seit Langem mit der Elektronenstruktur in Verbindung gebracht wird, scheint für den Elektronenspin verantwortlich zu sein. Die Vorstellung, dass der Elektronenspin und das magnetische Moment durch eine lokalisierte Zirkulationsbewegung des Elektrons erzeugt werden, wurde von zahlreichen Physikern unabhängig voneinander vorgeschlagen.
In der Quantenelektrodynamik (QED) werden die Zustände mit negativer Energie durch Positronenzustände ersetzt, und die Zitterbewegung wird als Ergebnis der Wechselwirkung des Elektrons mit spontan entstehenden und annihilierenden Elektron-Positron-Paaren verstanden.
Nach dem Standardmodell handelt es sich beim Elektron um ein punktförmiges Teilchen, das mit Ladung, Masse, Spin, magnetischem Moment und Quantenwellen ausgestattet ist. Niels Bohr selbst wies auf die Mängel seines Elektronenmodells hin. Beispielsweise könne das Elektron keine ausgedehnte Ladung besitzen, da es sonst aufgrund der elektrostatischen Abstoßung explodieren würde. Außerdem müsste das Elektron beim Umlaufen des Protonenkerns unter Bremsstrahlung Energie abstrahlen und wäre somit nicht stabil.
Richard Feynman fasste diese zitterige Elektronenbewegung später zusammen, indem er eine Wechselwirkung zwischen dem Elektronenteilchen und einem Meer von virtuellen Teilchen und Photonen postulierte – ein Konzept, das wir als Quantenelektrodynamik (QED) kennen. In gewisser Weise berücksichtigen alle Zitterbewegungsmodelle des Elektrons die Existenz eines (punktförmigen) Teilchens, das sich auf spezifische Weise bewegt. Einige postulieren toroidale Bewegungen, andere kreisförmige Bewegungen, doch stets handelt es sich um eine postulierte Bewegung des Elektrons.

Die Abbildung zeigt Spiralen, welche den Effekt der ZBW auf die Elektronengeschwindigkeit (v) im Verhältnis zur Lichtgeschwindigkeit (c) veranschaulichen – mit v/c = 0 (dunkelblau), 0,43 (türkis), 0,86 (braun), 0,98 (rotbraun).
Zum Originalartikel des nachfolgenden Abschnittes (als PDF-Datei sowie auf WayBackMachine)
Der Aharonov-Bohm-Effekt
Mit dem Aharonov-Bohm-Effekt wird beschrieben, dass ein geladenes Teilchen von einem elektromagnetischen Potenzial beeinflusst werden kann, selbst wenn am Ort des Teilchens kein magnetisches oder elektrisches Feld vorhanden ist[1].
Dieser Effekt lässt sich beobachten, wenn ein Elektron an einem Solenoid vorbeifliegt. Bei einem Solenoid handelt es sich um ein kreisförmiges Gerät, das in sich selbst ein Magnetfeld erzeugt, indem es von einem elektrischen Strom durchflossen wird. In der Mitte des Solenoids herrscht ein Magnetfeld, während das Magnetfeld an der Außenseite vernachlässigbar ist. Außerhalb eines Solenoids existiert weder ein elektrisches noch ein magnetisches Feld, so dass ein Elektron nicht durch ein elektromagnetisches Potenzial beeinflusst werden sollte.
Tatsächlich wurde jedoch beobachtet, dass das Elektron durch ein elektromagnetisches Potenzial beeinflusst wird und aufgrund des Aharonov-Bohm-Effektes eine Phasenverschiebung erfährt[2]. Wie sich dies in der Realität darstellt, lässt sich aus Abbildung 2 entnehmen: Auf die beiden Elektronen (blaue Linien), die an der Magnetspule vorbeifliegen, wirken aufgrund des elektromagnetischen Potenzials (grüne Kreise) unterschiedliche Kräfte (grüne Pfeile), obwohl die Magnetspule von einem Magnetfeld umgeben ist.

den Aharonov-Bohm-Effekt erfahren[2].
[1] A. Kregar. Aharonov-Bohm Effect, 2011.
[2] H. Batelaan and A. Tonomura. „The Aharonov-Bohm Effects; Variations on a Subtle Theme“. Physics Today, vol. 62, pp. 38-43, 2009.
3. ELECTRONS CHANGE PHASE AND THE ZITTERBEWEGUNG ENHANCES MATTERWAVES
3. Die Elektronen wechseln ihre Phase und die Zitterbewegung führt zu einer Verstärkung der Materiewellen
Die Phase, auf die hier Bezug genommen wird, ist die Phase der Zitterbewegung – also eine radiale Schwingung des Elektrons, die mit Lichtgeschwindigkeit erfolgt. Diese hat nichts mit der Geschwindigkeit des Elektrons zu tun, da es sich bei ihm um ein Fermion handelt und es sich daher nicht mit Lichtgeschwindigkeit c fortbewegen kann.
Im Zustand der Zitterbewegung verhält sich Materie wie eine Welle.
Die Materiewellen stellen als ein zentraler Baustein der Theorie der Quantenmechanik ein Beispiel für den Welle-Teilchen-Dualismus dar. Jegliche Materie weist ein wellenförmiges Verhalten auf. So kann beispielsweise ein Elektronenstrahl genauso gebrochen werden wie ein Lichtstrahl oder auch eine Wasserwelle.
Das Konzept, dass sich Materie wie eine Welle verhält, wurde von dem französischen Physiker Louis de Broglie im Jahr 1924 entwickelt. Es wird daher auch als de-Broglie-Hypothese bezeichnet.[1] Die Materiewellen werden deshalb auch als de-Broglie-Wellen bezeichnet.
[1] Feynman, R., QED: The Strange Theory of Light and Matter, Penguin 1990 Edition, p. 84.
Obwohl der sogenannte Raumladungseffekt in der Vakuumröhrentechnologie bekannt ist, existiert bislang keine klar definierte Theorie hierzu. Der Grund besteht darin, dass die Ausbildung einer stabilen Raumladung durch die Coulomb-Kräfte, wie sie zwischen den Elektronen bestehen, eigentlich verhindert werden sollte. Experimentelle Befunde zeigen jedoch, dass diese Abstoßungskräfte durch eine Vakuumpolarisation abgeschirmt werden können, welche durch die fortwährende Bildung und Vernichtung virtueller Teilchenpaare infolge der Quantenfluktuationen, wie sie im Rahmen der Heisenbergschen Unschärferelation vorhergesagt werden, entsteht.
Die Lebensdauer solcher Teilchen-Antiteilchen-Paare verhält sich umgekehrt proportional zu ihrer Massenenergie. Dennoch können sie während ihrer extrem kurzen Existenz ähnlich wirken wie die Ladungen im festen Dielektrikum eines Kondensators.

Das Konzept des Elektronenphasenübergangs und der damit verbundenen Bildung von Elektronenclustern beschreibt das Verhalten von Elektronen unter besonderen Bedingungen, welche einen Zugang zur Vakuumenergie ermöglichen. Dabei wird Energie dadurch freigesetzt, dass die Elektronen, welche sich in Phase befinden, ihre Energie auf nichtphasensynchrone Elektronen übertragen.
4. FORMATION OF ELECTRONS CLUSTERS IN PHASE
4. Die Bildung von Clustern aus Elektronen, die sich in Phase befinden
Mittels gepulster Spannungsschwankungen mit einer Dauer von [math]dV/dt[/math] kommt es zur Bildung von Clustern aus Elektronen, welche in Phase mit der Zitterbewegung schwingen – und durch dieses Phänomen kommt es zu einer Verringerung der Entropie. Die Größe, in der sich diese kohärenten Elektronencluster bilden, liegt im Pikometermaßstab (10‑12 m), also zwischen der Größe eines Atoms (10‑10 m) und der Größe eines Atomkerns (10‑15 m).
Durch die negative Differenz der Entropie wird ein Energiefeld erzeugt, welches wiederum Nullpunktsenergie hervorruft.
Die Bildung phasensynchroner Elektronencluster beschreibt jenen Prozess, bei dem durch eine Blase zusätzliche Polaritonen in die bestehende Aggregation aus Polaritonen eingefügt werden. Bei einem Polariton handelt es sich dabei um ein Quasiteilchen, das einen Mischzustand aus Licht und Materie repräsentiert.
Um einen kohärenten Elektronencluster zu bilden, ist eine ausreichende Anzahl (Konzentration) von freien Elektronen erforderlich. Aufgrund der geringen Wahrscheinlichkeit für eine effektive Polarisation wird hierfür ein beträchtliches Überangebot an freien Elektronen benötigt – weit mehr, als tatsächlich in einem Cluster gebunden werden. Als Quelle für diese Elektronen schlägt das Patent von Andrea Rossi eine Elektronenkanone mit Kathode und Anode vor, ähnlich dem Funktionsprinzip einer Elektronenröhre.
Die sogenannte Vakuumpolarisation tritt auf, wenn virtuelle Ladungspaare – wie etwa virtuelle Elektronen und Positronen – während ihrer extrem kurzen Existenz durch ein externes elektrisches Feld geringfügig gegeneinander verschoben werden. Aus der Theorie der Vakuumpolarisation folgt die Existenz einer Anziehungskraft zwischen leitenden Flächen, welche als Casimir-Kraft bekannt ist. Das geladene Cluster, auch als Exotisches Vakuumobjekt (EVO) bezeichnet, entsteht durch die anfängliche Bildung eines supraleitenden Moleküls, das als Keim dient, in welchem sich das EVO dann weiter ausprägt.
Im ersten Stadium formiert sich ein kohärentes Elektronencluster, dessen Packungsdichte noch relativ gering ist. Im zweiten Stadium beginnt das Cluster dann, über die Casimir-Kräfte mit den Vakuumfluktuationen zu interagieren. Diese Kräfte bewirken eine zunehmende Kompression des Clusters. Der Prozess setzt sich fort, bis sich die Casimir-Anziehung und die Coulomb-Abstoßung im Gleichgewicht befinden. Während dieser Verdichtung steigt die Ladungsdichte des Clusters, und seine charakteristischen Dimensionen verringern sich geringfügig. In diesem Vorgang verrichten die Casimir-Kräfte Arbeit und erhöhen damit die potenzielle Energie des Clusters.

Betrachtet man den Cluster als kugelförmigen Kondensator mit einer definierten Kapazität, so führt eine Kompression durch die Casimir-Kräfte (bei konstanter Ladung) zu einem Anstieg des Potenzials. Daraus resultiert wiederum eine Zunahme der gespeicherten elektrischen Energie im Cluster.
Von besonderem Interesse ist hierbei die Rolle der freien Elektronen. Zwischen den freien und den im Cluster gebundenen Elektronen bildet sich eine ausgeprägte Zone. Bildet diese Grenzschicht, die möglicherweise als eine Art „Ereignishorizont“ aufgefasst werden sollte, zugleich die Casimir-Eindämmung? Die eingefangenen Elektronen verlieren, beziehungsweise übertragen ihre Energie an die freien Elektronen. Deren Energie wird wiederum kontinuierlich über die angeschlossene Last abgeführt. Damit ist ausgeschlossen, dass die Cluster-Elektronen ihre Energie in der Art einer Bosenova umwandeln – stattdessen ist für die Aufrechterhaltung des Prozesses stets neue Energie erforderlich.
5. FROM THE PHASE 4 DERIVES A DECREASE OF ENTROPY, OF THERMAL CAPACITY AND OF LIBERTY DEGREES
5. Aus Stufe 4 resultiert eine Abnahme der Entropie, der Wärmekapazität sowie der Freiheitsgrade
Wenn sich die Elektronen in Phase mit der Zitterbewegung befinden, sinkt also ihre Entropie.
Bei der Entropie handelt es sich sowohl um ein wissenschaftliches Konzept als auch um eine messbare physikalische Eigenschaft, die zumeist mit einem Zustand der Unordnung, des Zufalls oder der Ungewissheit in Verbindung gebracht wird. Der Begriff und das Konzept kommen in den verschiedensten Bereichen zum Einsatz, von der klassischen Thermodynamik, wo sie erstmals festgestellt wurde, über die mikroskopische Beschreibung der Natur in der statistischen Physik bis hin zu den Grundsätzen der Informationstheorie[1].
Das Konzept der Entropie wird durch zwei Hauptansätze beschrieben: die makroskopische Perspektive der klassischen Thermodynamik und die mikroskopische Beschreibung, die für die statistische Mechanik von zentraler Bedeutung ist. Beim klassischen Ansatz wird die Entropie anhand makroskopisch messbarer physikalischer Eigenschaften wie Masse, Volumen, Druck und Temperatur definiert. Bei der statistischen Definition der Entropie wird sie durch die Statistik der Bewegungen der mikroskopischen Bestandteile eines Systems bestimmt, die zunächst klassisch modelliert werden, z. B. in Form der Newtonschen Teilchen, die ein Gas bilden, und später quantenmechanisch (Photonen, Phononen, Spins usw.). Beide Ansätze bilden eine kohärente, einheitliche Sichtweise desselben Phänomens, wie es im Zweiten Hauptsatz der Thermodynamik zum Ausdruck kommt, der inzwischen universell auf physikalische Prozesse anwendbar ist.
[1] Wehrl, Alfred. „General properties of entropy“. Reviews of Modern Physics. 50 (2): 221-260.
Bei der Wärmekapazität handelt es sich um eine physikalische Eigenschaft der Materie, die definiert ist als jene Wärmemenge, die einem Objekt zugeführt werden muss, um eine bestimmte Temperaturänderung zu bewirken.[1] Die Wärmekapazität stellt eine extensive Eigenschaft dar. Die entsprechende intensive Eigenschaft ist die spezifische Wärmekapazität, welche per Division der Wärmekapazität eines Objektes durch seine Masse bestimmt wird.
[1] Halliday, David; Resnick, Robert (2013). Fundamentals of Physics. Wiley. p. 524.
Unter einem Freiheitsgrad versteht man in der Physik bei der formalen Beschreibung des Zustandes eines physikalischen Systems einen unabhängigen physikalischen Parameter. Die Menge aller Zustände eines Systems wird dabei als Phasenraum des Systems bezeichnet, und die Freiheitsgrade des Systems bilden die Dimensionen des Phasenraumes.
So erfordert beispielsweise die Position eines Teilchens im dreidimensionalen Raum drei Positionskoordinaten. In gleicher Weise lassen sich die Richtung und die Geschwindigkeit, mit der sich ein Teilchen bewegt, durch drei Geschwindigkeitskomponenten beschreiben, die sich jeweils auf die drei Dimensionen des Raumes beziehen. Ist die zeitliche Entwicklung des Systems deterministisch (d. h., dass der Zustand zu einem bestimmten Zeitpunkt eindeutig die vergangene und die zukünftige Position und Geschwindigkeit als Funktion der Zeit bestimmt), so verfügt ein solches System über sechs Freiheitsgrade. Ist die Bewegung des Teilchens jedoch auf eine geringere Anzahl von Dimensionen beschränkt – muss sich das Teilchen beispielsweise entlang eines Drahtes oder auf einer festen Oberfläche bewegen –, so verfügt das System über weniger als sechs Freiheitsgrade. Andererseits kann ein System mit einem ausgedehnten Objekt, das sich drehen oder vibrieren kann, mehr als sechs Freiheitsgrade haben.
Eine geringere Entropie steht für eine größere Ordnung unter den Teilchen, was für sich genommen bereits zu einer geringeren Anzahl an Freiheitsgraden führt: Die Ordnung wirkt also quasi wie ein „Käfig“.
Die Entropie wird häufig im Zusammenhang mit Wärmekraftmaschinen betrachtet, bei denen der Zweite Hauptsatz der Thermodynamik die Prinzipien für die Arbeitsmedien der Maschine regelt. In analoger Weise lässt sich die Entropie auch mit der Nullpunktsenergie verknüpfen, wobei die Polaritonen als Arbeitsmedium fungieren. Polaritonen sind Quasiteilchen, die gemischte Zustände aus Licht und Materie repräsentieren.

Die Ladungscluster (EVOs) können sich zu kompakten nuklearen Aggregaten zusammenschließen, deren Kohärenz eine umgekehrte Entropiedifferenz bewirkt, aus der sich eine verringerte Wärmekapazität sowie geringere Freiheitsgrade ableiten. Diese umgekehrte Entropiedifferenz ist es, die die Nullpunktsenergie freisetzt, welche schließlich auf die nicht in Phase befindlichen Elektronen übertragen wird. Der Prozess der Entropieabnahme – verbunden mit reduzierter Wärmekapazität und geringeren Freiheitsgraden – bewirkt, dass sich in vielen Ladungsclustern (EVOs) im Laufe der Zeit die Zahl der Polaritonen in ihren Aggregaten erhöht. Und dies führt zu einer schrittweisen Reduktion der Gesamtentropie im System.
6. THEREFORE IS GENERATED ZERO POINT ENERGY THAT IS TRANSFERRED TO ELECTRONS NOT IN PHASE
6. Daraus resultiert die Erzeugung von Nullpunktsenergie, welche auf die nicht in Phase befindlichen Elektronen übertragen wird
Über die in Schritt 4 beschriebene Abnahme der Entropie wird eine Energiemenge dE/dt verfügbar. Diese Energie wird auf jene Elektronen übertragen, die sich nicht in Phase befinden und infolgedessen mit der gewonnenen Energie aufgeladen werden.
Im Allgemeinen bedeutet die Übertragung von Energie auf nicht phasengleiche Elektronen, dass jedes Mal, wenn das Wachstum eines geladenen Clusters (EVO) eine nicht mehr stabile Größe erreicht, dieser Cluster in einer Bosenova-Explosion kollabiert. Dabei zerfällt die Struktur, und die Elektronen sowie die Photonen kehren in ihre ursprünglichen, inkohärenten Zustände zurück.
Die Kathode wird auf einer hohen negativen Spannung gehalten, sodass freie kohärente Elektronen in die Kammer beschleunigt werden und ballistisch zur Anode wandern, während die Kammerwand und die Anode mit Masse verbunden sind. Nach einer gewissen Zeit wird die Kammerwand durch einen Schalter von der Masse getrennt, sodass freie Elektronen, die auf sie treffen, nicht mehr entladen werden können. Wenn hinreichend viele inkohärente Elektronen auf die Kammerwand eingeschlagen sind, sodass diese nun auf die gleiche Spannung wie die Kathode aufgeladen ist, werden freie Elektronen nicht mehr in die Kammer gedrängt. Dennoch befinden sich weiterhin Elektronen im Transit zwischen Kathode und Anode. Treffen diese freien Elektronen auf die Oberfläche der Kammerwand, verstärken sie deren Aufladung. Die Abstoßung der innerhalb der Kammer gebundenen Elektronen führt dazu, dass die Oberfläche der Kammerwand ein noch höheres Potenzial annimmt.
Auf diese Weise entsteht ein Verfahren, mit dem sich eine elektrische Spannung in einem äußeren Stromkreis bereitstellen lässt.
7. ENERGY GAIN
7. Der Energiegewinn
Diese Energie, die an die Elektronen übergeht, welche sich nicht in Phase befinden, stellt jenen Energiegewinn dar, den der Ecat SKLep bereitstellt.
Unter der Emission von Energie kann man jenen Prozess verstehen, in welchem das Higgs-Feld die zuvor gebildeten Aggregate von Elektronen und Photonen in ihre ursprünglichen Zustände zurückführt – jedoch nunmehr mit zusätzlicher Energie, die aus quantenmechanischen Prozessen stammt.
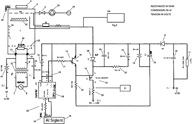
Davon zu unterscheiden ist die eigentliche Freisetzung von Energie (Nutzbarmachung von Energie). Ein elektrisches Schaltkonzept zur Gewinnung dieser Energie ist in Patent AU2021282556 in Abbildung 2 dargestellt. Die dort gezeigte Schaltung ist bemerkenswert einfach und zugleich raffiniert.

1 – Vakuumkammer aus Wolfram- und Hafniumlegierung mit Kathode und Anode
2 – Hülle aus leitfähigem Metall (unter Vakuumgrad abgedichtet)
3 – Vakuumpumpenventil
4 – Magnet
5 – Gleichstromversorgung zwischen Elektronenkanone und Gitter
6 – Gleichstromversorgung Elektronenkanone zu Masse (V6 > V5)
7 – Stelltransformator (Variac: Spannungsregler)
8 – Stromversorgung
9 – Diode
10 – Kondensator
11 – Last
12 – MOSFET/Schalter
13 – Kühlkörper + Ventilator
14 – Batterie
15 – Batterie
16 – NPN-Transistor
17 – Widerstand
18 – BNC-Anschluss für Frequenzgenerator
19 – Frequenzgenerator
20 – Masseverteiler
21 – Isolator
22 – Widerstand
23 – Vakuumpumpe
24 – Wechselstromsteckdose
25 – Gate
26 – Wärmetauscher
27 – Transformator
28 – Zener-Diode
29 – Optokoppler
30 – Elektronenkanone
31 – Oszilloskop
32 – Fresnel-Linse
Die Vakuumkammer (1) ist durch den Toroid (4) elektrisch vom Schaltkreis isoliert; die Spulen (L2, L3) und der Toroid (4) wirken dabei gemeinsam als Transformator. Die Übertragung der Leistung erfolgt in einem vierstufigen Prozess, der mit der Durchbruchspannung zwischen Kathode und Anode der Vakuumröhre, der Relaxationszeit und dem Durchbruchstrom verknüpft ist. Die vier Kondensatoren auf der rechten Seite der Abbildung sowie die Spule (L2) besitzen eine Resonanzfrequenz, die der Gesamtkapazität der Vakuumkammer und der Spule (L3) entspricht. Bei Erreichen dieser Resonanzfrequenz wird die Energie besonders effizient aus der Vakuumröhre auf die Gleichrichterbrücke übertragen und von dort weiter zur 12-V-Gleichstromausgabe geleitet.
Erfolgt die Freisetzung respektive Gewinnung von elektrischer Energie im Ecat SKLep auf direktem Wege, oder spielen auf einem Umweg Licht und/oder Wärme eine Rolle?
Der Ecat SKLep gewinnt die elektrische Energie direkt aus der Verringerung der Entropie, wie sie sich bei der Bildung von bosonischen Elektronen einstellt, wenn diese in Phase mit der Zitterbewegung gelangen. Bei den bosonischen Elektronen handelt es sich um Elektronenpaare, die ihren Spin in der Phase kombinieren und einen Spin 1/2 + 1/2 = 1 bilden, so dass es zu einem Übergang von fermionischen (Spin 1/2) zu bosonischen (Spin 1) Elektronen kommt.
Siehe hierzu auch den Abschnitt „5. Neutrale pikometrische Aggregate“ meines Aufsatzes „Der E-Cat SK und Partikelwechselwirkungen mit großer Reichweite“ auf ResearchGate.
Die Menge an Energie, die auf diese Weise verfügbar wird, macht den Energiegewinn aus. Und dies bildet auch die Ursache dafür, dass der erzielte Wirkungsgrad einen solch hohen Wert hat.
Die freigesetzte elektrische Energie wird also nicht auf dem Umweg über Wärme oder photovoltaische Effekte gewonnen, sondern auf direktem Wege über die Verringerung der Entropie, wenn die Elektronen in Phase mit der Zitterbewegung gehen.
In welchem Maße ist der Betrieb des Ecat SKLep mit der Bildung von Wärme verbunden?
Weder der Ecat SKL-10 noch der Ecat SKLep-100 erzeugen bei ihrem Betrieb Wärme. Die von ihnen freigesetzte Energie wird vollständig als Elektrizität umgesetzt.
Worin besteht das physikalisch-technische Konzept, auf dessen Basis der selbsttragende Modus verwirklicht wird?
Das Erreichen sowie die Aufrechterhaltung des selbsttragenden Modus (self-sustaining mode – SSM) wird über die präzise Steuerung von dV/dT mit Hilfe der Künstlichen Intelligenz (KI) realisiert.
Auf welche Weise führt dieser Energiegewinn an der Geräteschnittstelle zu Spannung und Stromfluss?
Über die Regelung der Dauer der gepulsten Spannungsschwankungen von dV/dT wird Einfluss auf die Elektronen in Phase genommen. Daraufhin führt die
Erhöhung der Ladung der nicht in Phase mit der Zitterbewegung befindlichen Elektronen von sich aus zu einer Erhöhung der Spannung, und diese Spannungserhöhung wiederum bewirkt gemäß der Gleichung P = I ∙ U (in SI-Einheiten: W = A ∙ V) einen Gewinn an Energie.
Zusammenfassung weiterer Antworten
Momentan stellt die Verwendung eines Schaltnetzteiles, wie beispielsweise bei der 9000-Stunden-Demonstration, noch eine objektive Notwendigkeit dar, die aus den physikalischen Grundlagen der Energiefreisetzung durch den Ecat SKLep resultiert.
Wir arbeiten jedoch daran, den Ecat SKLep in einer Weise konstruktiv weiterzuentwickeln, beispielsweise durch die Erweiterung um einen Akkumulator und eine entsprechende elektronische Schaltung zu dessen Aufladung aus der freigesetzten Energie, dass der selbsttragende Modus erreicht wird.
Dieser würde es den Menschen ermöglichen, den Ecat SKLep zu benutzen, um sich weitestgehend unabhängig vom Stromversorgungsnetz zu machen und um diesen bzw. seine Technologie in mobilen Geräten zum Einsatz zu bringen.
Darüber hinaus bestehen sehr gute Möglichkeiten für eine Miniaturisierung, beispielsweise in der Geometrie und mit den elektrischen Parametern von Standardbatterien.
Je nach spezifischer Anwendungssituation sind zur Erzielung bestimmter Werte von Stromstärke und Spannung neben der seriellen und der parallelen Verschaltung der einzelnen Module mittels der installierten flexiblen Kabel auch eine vertikale Verschraubung (seriell) sowie horizontale Brücken (parallel) denkbar.
Liegen Berechnungen oder Erfahrungen aus der Forschungs- und Entwicklungsarbeit darüber vor, welche maximale Leistung von einem Ecat SKLep mit einem gegebenen Volumen erreicht werden kann?
Ja, solche liegen uns vor – doch die einzige Antwort, die ich an dieser Stelle geben kann, lautet wie folgt:
Wir arbeiten an einem System auf der Basis von Mikrochips, die von uns immer kompakter gestaltet werden, um auf diese Weise sowohl das Volumen als auch das Gewicht pro Watt zu reduzieren.
Aktuell kommen die Mikrochips bereits beim Ecat SKLep sowie beim Ecat SKLep SSM zum Einsatz. Bei ihnen sind sowohl die Spannung, die Stromstärke als auch der Ein/Aus-Schaltzustand steuerbar sowie eine parallele und/oder serielle Verschaltung möglich.
Der Grenzwert bei der Miniaturisierung des Ecat liegt meiner Meinung nach bei 1 W/cm3. Dieser Wert bezieht sich allein auf den sogenannten Reaktor und schließt nicht die Steuerung samt KI mit ein.
Nach Aussage von Andrea Rossi auf dem Journal of Nuclear Physics vom 01. August 2024, 15.13 Uhr beträgt die Leistungsdichte mehr als 3,3 W/cm3.
Welche Materialien kommen beim Ecat SKLep zum Einsatz und in welchen Mengen?
- Cu – Kupfer
- Se – Selen
- Li – Lithium
- H – Wasserstoff
- In – Indium
- Si – Silicium
- Ga – Gallium
- Al – Aluminium
- As – Arsen
- P – Phosphor
- TiO – Titan(II)-oxid
- Ge – Germanium
- Alumina – transparente Form von Aluminiumoxid
Alle verwendeten Materialien kommen in der Größenordnung von Gramm/Kilowatt zum Einsatz.
Sie alle sind am Ende der Produktlebensdauer vollständig recycelbar.
Benötigt der E-Cat in seiner aktuellen Version Seltene Erden?
(Siehe die Anfrage im Journal of Nuclear Physics vom 19. Juli 2025, 10.08 Uhr.)
Antwort von Andrea Rossi: Nein.
Stehen diese Materialien überall auf der Erde zur Verfügung?
Fast überall. Und zwar in Mengen, die um Größenordnungen über dem liegen, was wir für unsere Technologie benötigen, auch weil alle unsere Materialien am Ende der Lebensdauer des Ecat zu 100 % recycelbar sind, so dass sie in neuen Ecats wiederverwendet werden können.
Wie sieht es mit der Nachhaltigkeit der verwendeten Materialien aus? Sind alle Materialien unkritisch bezüglich ihrer Wechselwirkungen mit der Umwelt und dem Klima?
Ein eindeutiges Ja: Die Ecats emittieren keine Gase, keine Partikel und auch keine toxischen Substanzen irgendwelcher Art; selbst die akustischen Emissionen liegen unter 20 dB(A) (leiser als Flüstern). Darüber hinaus klassifiziert die aktuelle Zertifizierung die gemessenen Grenzwerte als nichtstrahlend, sowohl im Hinblick auf die elektromagnetische wie auch die Teilchenstrahlung.
Der E-Cat SK und Partikelwechselwirkungen mit großer Reichweite (2022)
(in Englisch auf ResearchGate)